Raritan
REGULAR PRICE $928.80
(You Save $175.44)
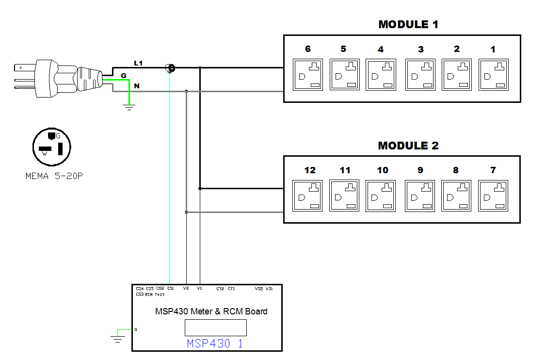
1PH, 120V AC, 20A (16A rated); 12 outlets: 12x NEMA 5-20R; plug: NEMA 5-20P (Top-top feed), 1.9kVA; Unit Metered, Zero U vertical PDU
Monitored rack power distribution unit (0U [vertical], 1.9kVA, 12 outlets). INPUT: 120v, 20a - NEMA 5-20P plug (2P3W); OUTPUT: 12@ 5-20R, 4@ outlets; FEATURES: Billing-Grade (+/- 1%) Energy Metering [kW, kVA, V, A, Power Factor] - per inlet; Remote network monitoring via HTML, JSON-RPC, SSH, Telnet, MODBUS/TCP, and SNMPv3. Onboard embedded processor with minimum 536MHz clock speed, 16MB SPI Flash, and 64MB DDR2 RAM. Cascading upto 16 PDU's using single Ethernet or USB connection. Environmental monitoring [temp/humidity] capable – up to 32 sensors. Individual outlet numbers labeled on chassis. Automated deployment via TFTP, DHCP, SSH(CLI), or USB Flash Drives. WiFi Capable. USB Webcam Capable. iPad/iPhone/Android App. Dual 10/100/1000 Ethernet port. Max Dimensions 52mm x 65mm x 1118mm (2.1in x 2.6in x 44.0in). Max Weight 3.8 kg. Maximum ambient temperature 60C at full load.
Energy Metering
Voltage (V), Current (A), Active Power (kW), Real Power (kVA), Energy (kWh), Power Factor
Metering Accuracy
ISO/IEC 62053-21 1%
Remote Outlet Switching
No
Metering per input line
Yes for all models
Metering per Branch Circuit Breaker
No
Environmental Sensor Ready
Yes
Compatible Sensors
Temperature, Humidity, Air Flow, Differential Pressure, Water Leak, and Contact Closure.
Cascading
Yes, Max 16 PDUs can be daisy chained using a USB or Ethernet connection.
Networking
(10/100/1000 Base T) Ethernet, Secondary redundant (10/100/1000 Base T) Ethernet. Optional WiFi (802.11 a/b/g/n).
Onboard Display
Color, matrix LCD display : Voltage, current, or active power (per line); Alarms; Configuration information (name, ratings, IP / Networking information). Auto-flip orientation.
Input Plug
NEMA 5-20P (2P3W)
Nominal Voltage
120V
Maximum Input Current
20A
Rated Input Current
16A
Power Capacity
1.9kVA
Cord Length
3m
Nominal Voltage
120V
Receptacles (Output Connections)
(12) NEMA 5-20R
(4)
Overload Protection
NA
Dimensions (WxDxH)
2.1in x 2.6in x 44.0in; 52mm x 65mm x 1118mm
Unit Weight
3.8 kg
Shipping Weight
5.5 kg
Shipping Dimensions
280mm x 115mm x 1435mm
Mounting
Tool-less Button Mount
Operating Temperature/Environment
60 C
Operating Relative Humidity
85%
Operating Elevation
0-6000ft
Regulatory Approvals
UL
Warranty
Standard 2 years manufacturer warranty
Raritan
REGULAR PRICE $928.80
(You Save $175.44)
1PH, 120V AC, 20A (16A rated); 12 outlets: 12x NEMA 5-20R; plug: NEMA 5-20P (Top-top feed), 1.9kVA; Unit Metered, Zero U vertical PDU
Monitored rack power distribution unit (0U [vertical], 1.9kVA, 12 outlets). INPUT: 120v, 20a - NEMA 5-20P plug (2P3W); OUTPUT: 12@ 5-20R, 4@ outlets; FEATURES: Billing-Grade (+/- 1%) Energy Metering [kW, kVA, V, A, Power Factor] - per inlet; Remote network monitoring via HTML, JSON-RPC, SSH, Telnet, MODBUS/TCP, and SNMPv3. Onboard embedded processor with minimum 536MHz clock speed, 16MB SPI Flash, and 64MB DDR2 RAM. Cascading upto 16 PDU's using single Ethernet or USB connection. Environmental monitoring [temp/humidity] capable – up to 32 sensors. Individual outlet numbers labeled on chassis. Automated deployment via TFTP, DHCP, SSH(CLI), or USB Flash Drives. WiFi Capable. USB Webcam Capable. iPad/iPhone/Android App. Dual 10/100/1000 Ethernet port. Max Dimensions 52mm x 65mm x 1118mm (2.1in x 2.6in x 44.0in). Max Weight 3.8 kg. Maximum ambient temperature 60C at full load.
Energy Metering
Voltage (V), Current (A), Active Power (kW), Real Power (kVA), Energy (kWh), Power Factor
Metering Accuracy
ISO/IEC 62053-21 1%
Remote Outlet Switching
No
Metering per input line
Yes for all models
Metering per Branch Circuit Breaker
No
Environmental Sensor Ready
Yes
Compatible Sensors
Temperature, Humidity, Air Flow, Differential Pressure, Water Leak, and Contact Closure.
Cascading
Yes, Max 16 PDUs can be daisy chained using a USB or Ethernet connection.
Networking
(10/100/1000 Base T) Ethernet, Secondary redundant (10/100/1000 Base T) Ethernet. Optional WiFi (802.11 a/b/g/n).
Onboard Display
Color, matrix LCD display : Voltage, current, or active power (per line); Alarms; Configuration information (name, ratings, IP / Networking information). Auto-flip orientation.
Input Plug
NEMA 5-20P (2P3W)
Nominal Voltage
120V
Maximum Input Current
20A
Rated Input Current
16A
Power Capacity
1.9kVA
Cord Length
3m
Nominal Voltage
120V
Receptacles (Output Connections)
(12) NEMA 5-20R
(4)
Overload Protection
NA
Dimensions (WxDxH)
2.1in x 2.6in x 44.0in; 52mm x 65mm x 1118mm
Unit Weight
3.8 kg
Shipping Weight
5.5 kg
Shipping Dimensions
280mm x 115mm x 1435mm
Mounting
Tool-less Button Mount
Operating Temperature/Environment
60 C
Operating Relative Humidity
85%
Operating Elevation
0-6000ft
Regulatory Approvals
UL
Warranty
Standard 2 years manufacturer warranty























